
参考价格
面议型号
畅行氧化镁法脱硫品牌
江苏畅行产地
江苏盐城样本
暂无工作原理:
脱硫脱硫除尘设备
畅行氧化镁法脱硫
国产脱硫除尘设备
看了氧化镁法脱硫的用户又看了
留言询价
咨询氧化镁法脱硫
使用微信扫码拨号
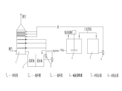
一、概述
锅炉烟气经增压风机加压通过原烟道进入吸收塔。在吸收塔内,上行烟气与向下喷淋的循环浆液液滴逆流接触,通过化学反应脱去烟气中的SO2、SO3及HCl、HF等酸性气体,经过吸收塔顶部烟囱排放至大气。
氢氧化镁溶液制备系统将制成的氢氧化镁溶液储存在氢氧化镁溶液箱中,根据系统pH需要泵送至吸收塔内。吸收塔内的浆液经过循环泵送至吸收塔上部喷淋层,经喷嘴雾化为细小液滴向下喷淋与向上运行的烟气充分接触,通过浆液吸收脱去烟气中的酸性气体,*终落入吸收塔浆池,进一步反应、结晶为MgSO4 2H2O颗粒。
根据吸收塔内的悬浮固体物含量的变化,将排出一定量的硫酸镁浆液,进入旋流器进行一级脱水,然后浓浆液进入真空皮带脱水进行二次脱水,*终镁石膏含水率小于10%。镁石膏脱水系统的大部分水进入滤液池并全部返回系统回用。
二、反应原理
用于去除SOX的溶液收集在吸收塔循环槽内。吸收塔循环槽被分成氧化区和结晶区,在上部氧化区内,氧化空气通过一个分配系统吹入,在PH值为6.5的浆液中生成镁石膏;在结晶区,镁石膏晶种逐渐增大,并生成易于脱水的较大晶体,新的氢氧化镁溶液也被加入这个区域。
三、工艺系统组成
氢氧化镁溶液制备系统、烟气系统、吸收塔系统、镁石膏脱水系统、工艺水系统、事故排放系统等。
暂无数据!
氧化镁法脱硫的工作原理介绍?
氧化镁法脱硫的使用方法?
氧化镁法脱硫多少钱一台?
氧化镁法脱硫的说明书有吗?
氧化镁法脱硫的报价含票含运费吗?
氧化镁法脱硫有现货吗?
0有办事机构吗?
0销售电话是多少?
手机版: